
連(lián)接液壓系統(tong)

請(qing)按照上圖用(yòng)油管和氣管(guan)将全部液壓(yā)元件連接進(jin)來。
組(zu)裝完成後沒(méi)有必要立即(jí)将氣體從油(you)缸中排出,因(yin)為通過最初(chū)的幾次舉升(shēng),空氣
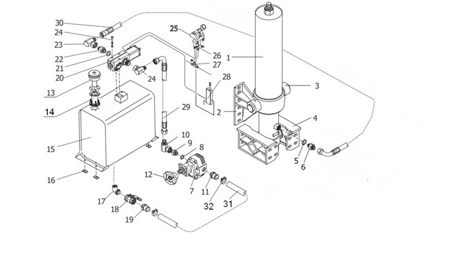
請按照上圖用油管和氣管将全部液壓元件連接進來。确保油管(軟管)長度足夠長,以免在舉升過程妨礙油缸的運動。組裝完成後沒有必要立即将氣體從油缸中排出,因為通過最初的幾">


請(qing)按照上圖用(yòng)油管和氣管(guan)将全部液壓(yā)元件連接進(jin)來。
組(zu)裝完成後沒(méi)有必要立即(jí)将氣體從油(you)缸中排出,因(yin)為通過最初(chū)的幾次舉升(shēng),空氣
·
·›•›